Ürün Özellikleri
Üretici | Allen Bradley | 1756-IA16 |
Parça Numarası | 1756-IA16 | AB 1756-IA16 |
Ürün Tipi | Dijital AC Giriş Modülü | Allen Bradley Giriş Modülü |
Boyutlar | 11,125 cm x 3,81 cm x 30 cm | AB ControlLogix |
Ağırlık | 0,49 lbs | Allen Bradley PLC |
Giriş Sayısı | 16 | AB 1756-IA16 |
Gerilim | 74-132VAC | 1756-IA16 |
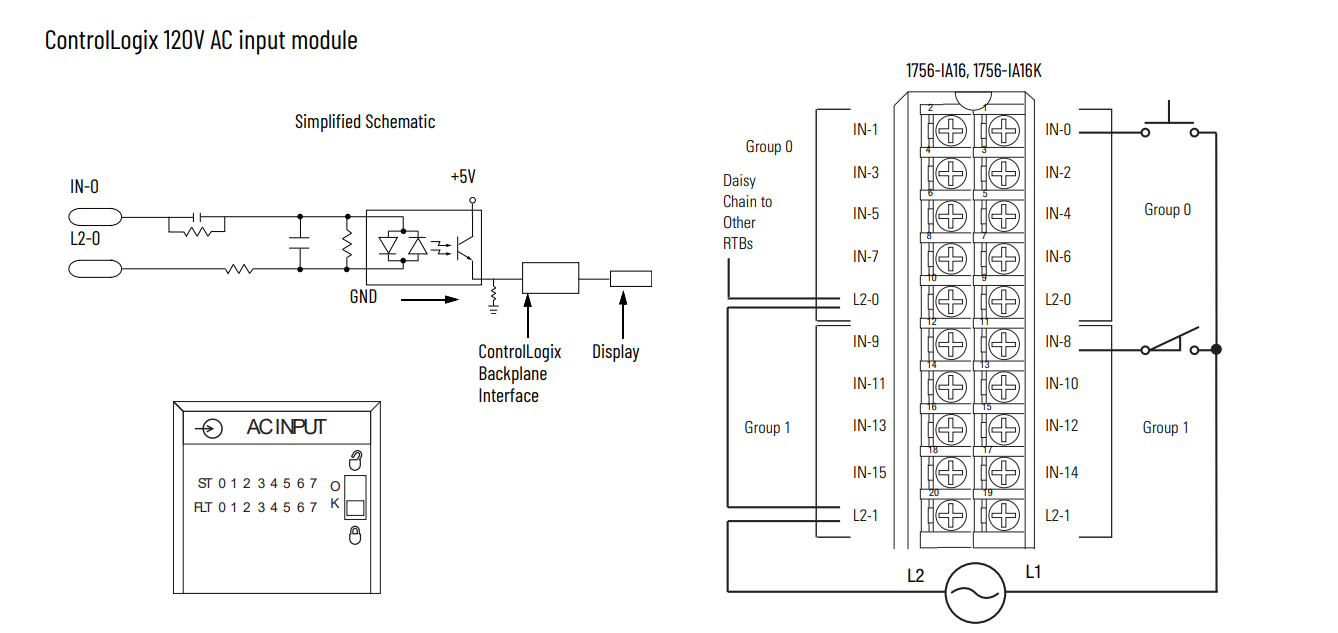
1756-IA16 Modül Şeması
![]() |
Ürün Detayları
Tanım
The 1756-IA16ControlLogix 1756 serisi giriş/çıkış modüllerinin bir parçası olan, Allen-Bradley tarafından üretilen bir dijital giriş modülüdür. ControlLogix kontrolörleriyle kullanılmak üzere tasarlanan bu modül, endüstriyel makinelerin ve süreçlerin kontrolü için kritik giriş yetenekleri sağlar.
1756-IA16 modülü, endüstriyel otomasyondaki dijital giriş ihtiyaçları için oldukça verimli ve esnek bir çözümdür. Sağlam özellikleri ve operasyonel avantajları, onu geniş bir uygulama yelpazesine uygun hale getirerek sistem performansını ve güvenilirliğini artırırken ControlLogix sistemlerine kusursuz entegrasyonu destekler.
Fonksiyonlar ve Avantajlar
Sinyal Algılama:Modül, yüksek/düşük çalıştırma sinyallerini algılayarak ControlLogix kontrol cihazının çeşitli endüstriyel prosesler için çıkış sinyallerini tetiklemesine olanak tanır.
Çalışırken Değiştirme Yeteneği:Güç Altında Çıkarma ve Takma'yı (RIUP) destekleyerek sistemi kapatmadan modülün değiştirilmesine veya takılmasına olanak tanır. Bu özellik, bakım sırasındaki kesintileri en aza indirerek çalışma süresini ve üretkenliği artırır.
Kendi Kendine Teşhis:Çalışma sırasında hataları tespit eden, sorun giderme ve onarım sürelerini azaltan ve sistem güvenilirliğinin korunmasına yardımcı olan yerleşik tanılama araçlarıyla donatılmıştır.
Kurulum ve Güvenlik
Montaj:Modül, güvenli ve etkili çalışmayı sağlamak için uygun şekilde topraklanması gereken bir ControlLogix şasisine kurulum için tasarlanmıştır.
Elektrostatik Deşarj Önlemleri:Modülün hasar görmesini önlemek ve güvenli kullanımı sağlamak için kurulum sırasında uygun elektrostatik deşarj (ESD) önlemlerine uyulmalıdır. Elektrik çarpmasını ve olası yaralanmaları önlemek için uygun koruyucu ekipman kullanın.
Kurulum Uyarıları:Yanlış kurulum cihaz arızalarına ve güvenlik tehlikelerine yol açabilir. Kurulumun tüm güvenlik kurallarına ve uygun prosedürlere uygun olduğundan emin olun.
Daha fazla ayrıntı istiyorsanız lütfen çekinmeden benimle iletişime geçin.E-posta:sales@sparecenter.com
Ürün Görselleri

AB 1756-IA16

AB 1756-IA16

AB 1756-IA16

AB 1756-IA16
Diğer Modül
Allen Bradley20-750-SGüvenli Tork Kapatma Opsiyon Modülü Allen Bradley 2094-BM05 Kinetix 6200 modüler çok eksenli servo sürücü Allen Bradley 2094-BMP5-S Kinetix Servo Sürücüleri Tahrik Ediyor AB 1756-IA16 AB 1756-IA16 Allen Bradley Giriş Modülü Allen Bradley Giriş Modülü Allen Bradley 2097-V33PR5-LM Kinetix 350 EtherNet/IP Tek Eksenli Servo Sürücü Allen Bradley Analog Giriş Modülü Allen Bradley PLC Allen Bradley PLC AB 1756-IA16 AB 1756-IA16 Allen Bradley Giriş Modülü Allen Bradley Giriş Modülü AB 1756-IA16 AB 1756-IA16 Allen Bradley Giriş Modülü Allen Bradley Giriş Modülü Allen Bradley Analog Giriş Modülü Allen Bradley PLC Allen Bradley PLC Allen Bradley 2711P-RP2 PanelView Plus Mantık Modülü AB ControlLogix AB ControlLogix AB ControlLogix AB ControlLogix AB ControlLogix Allen Bradley 80190-100-01-R Fiber Optik Kart Allen Bradley 80190-320-03-R Müşteri Arayüz Kartı Allen Bradley 80190-380-01-R İnvertör Sürücü Devre Kartı Allen Bradley Analog Giriş Modülü Allen Bradley PLC Allen Bradley PLC Allen Bradley 80190-380-02-R Denetleyici Kartı Allen Bradley 1746-IB32 SLC 32 Nokta DC Giriş Modülü AB ControlLogix AB ControlLogix AB ControlLogix AB ControlLogix AB ControlLogix Allen Bradley 1756-TBCH ControlLogix 36 Pin Allen Bradley 1203-CN1 ControlNet Haberleşme Modülü |
Mobil/uygulama nedir:+852 6980 6006
E-posta:sales@sparecenter.com